АВ2М4СВ 55-41, АВ2М4НВ 53-41, АВ2М4С, АВ2М4Н
Продукция всегда в НАЛИЧИИ!!! Стоимость уточняйте. Отправим ТК в любой регион РФ и СНГ. Гарантия 3 года!
Сами же выключатели деляться на несколько подтипов, в зависимости от вида расцепителя, способа установки и типа привода. Выключатель автоматический АВ2М4СВ имеет селективный вид расцепителя и выдвижной способ установки. При этом он может поставляться c двумя типами приводов, как ручной, так и электромагнитный.
Принцип работы выключателя АВ2М4
Автоматический выключатель АВ2М4 устанавливается на металлическую рамму, которая может изготавливаться в двух исполнениях: для стационарного и выдвижного типа. Пример: Выключатель АВ2М4НВ – имеет выдвижной способ установки, а выключатель АВ2М4С – стационарный.
Основной принцип работы любого из этих устройств – это отключение силовых контактов при достижении максимального значениях в них или непосредственно КЗ в самой цепи. Размыкание электрической сети при этом происходит вне зависимости от текущего положения рукоятки выключателя АВ2М4СВ 400А (АВ2М4СВ 55-41 400А) и его аналогов.
Условные обозначения автомата АВ2М-4
Вид обозначения: АВ2М X1X2X3 X4 УХЛ3 РП
Примеры обозначений:
- Автомат АВ2М4СВ 55-41 УХЛ3 РП
- Автомат АВ2М4НВ 53-41 УХЛ3 ЭП
- АВ2М - серия выключателя;
- X1 - Номинальный ток: 4 – до 400А;
- X2 – Вид расцепителя: Н-неселективный, С – селективный;
- X3 – Способ установки: В- выдвижное, если отсутствует – стационарное;
- X4 –Вид защиты:
- 53-41- неселективный для выключателей до 1 000А;
- 55-41- селективный для выключателей до 1 000А;
- 56-41- без защиты для выключателей до 1 000А;
- УХЛ3 - климатическое исполнение;
- РП- исполнение привода
- РП- ручной привод;
- ЭП- электромагнитный привод.
Технические характеристики АВ2М4
| Марка выключателя | АВ2М4 | |||
| Номинальный ток, А | 250, 400 | |||
| Номинальное напряжение, В | 500 В переменного тока (50, 60 Гц) | |||
| Уставка расцепителей, А | 4000, 6300 | |||
| Уставка полупроводникового расцепителя в зонах | перегрузки | по току х Ip, A | 1,25 | |
| по времени, с | 4, 8, 12, 16 | |||
| короткого замыкания | по току х Ip, A | 2, 3, 5, 6, 8, 9, 11, 12 | ||
| по времени, с | 0,2; 0,25; 0,35; 0,4; 0,45; 0,55; 0,6; мгн | |||
| Отсечка при коротком замыкании, кА | 4,0; 6,3 | 20 | ||
| Ресурс циклов ВО | общее количество | 10000 | ||
| под нагрузкой | 4000 | |||
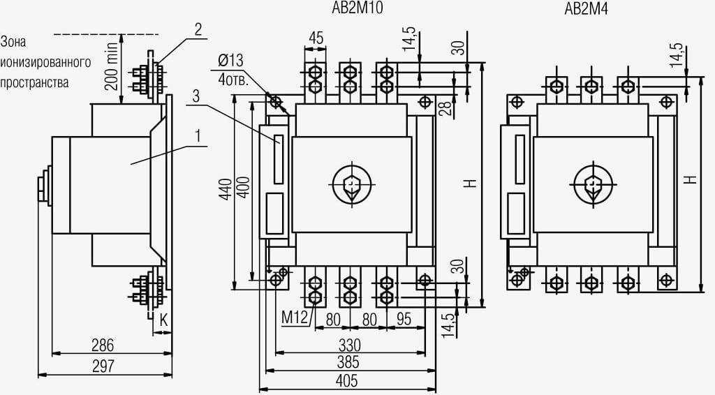
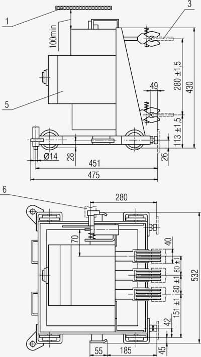
Габаритные размеры контактора АВ2М4
Стационарное исполнение
|
Электромагнитный привод - АВ2М4 |
Ручной привод - АВ2М4 |
Выдвижное исполнение
|
Электромагнитный привод - АВ2М4 |
Ручной привод - АВ2М4 |
Страна производитель: Россия
Завод изготовитель: АО "Контактор" г. Ульяновск.
Товары в категории
-
ФотоНаименование товараДополнительная информацияЦена
-
АВ2М4СВ 250А РП
Селективный, выдвижной, ручной привод -
АВ2М4СВ 250А ЭП
Селективный, выдвижной, электромагнитный привод -
АВ2М4СВ 400А РП
Селективный, выдвижной, ручной привод -
АВ2М4СВ 400А ЭП
Селективный, выдвижной, электромагнитный привод -
АВ2М4НВ 250А РП
Неселективный, выдвижной, ручной привод -
АВ2М4НВ 250А ЭП
Неселективный, выдвижной, электромагнитный привод -
АВ2М4НВ 400А РП
Неселективный, выдвижной, ручной привод -
АВ2М4НВ 400А ЭП
Неселективный, выдвижной, электромагнитный привод -
АВ2М4С 250А РП
Селективный, стационарный, ручной привод -
АВ2М4С 250А ЭП
Селективный, стационарный, электромагнитный привод -
АВ2М4С 400А РП
Селективный, стационарный, ручной привод -
АВ2М4С 400А ЭП
Селективный, стационарный, электромагнитный привод -
АВ2М4Н 250А РП
Неселективный, стационарный, ручной привод -
АВ2М4Н 250А ЭП
Неселективный, стационарный, электромагнитный привод -
АВ2М4Н 400А РП
Неселективный, стационарный, ручной привод -
АВ2М4Н 400А ЭП
Неселективный, стационарный, электромагнитный привод -
Контакт втычной АВ2М-4
Подходит к следующим выключателям: АВ2М4НВ, АВ2М4СВ. -
Ответная шина-нож контактный к АВ2М-4
подходит к следующим выключателям: АВ2М4НВ, АВ2М4СВ до 400А -
Привод электромагнитный к АВ2М-4
электропривод автоматического выключателя АВ2М4 -
Блок защиты МРТ-3 к АВ2М-4
полупроводниковый расцепитель МРТ3 к авт. выкл. АВ2М4 -
Запчасти к выключателям АВ2М-4
(по запросу)
АВ2М-4 - как правильно выбрать и купить по нужной Вам цене ▾
В рабочее время наши специалисты готовы оказать компетентную помощь в подборе интересующей вас продукции. Для этого вы можете позвонить по любому из указанных телефонов. Также вы можете написать на нашу электронную почту или воспользоваться формой обратной связи ниже по ссылке.





